“水十条”的发布,表征着效果时代的到来。环境治理走向效果时代不仅意味着真市场的启动,也意味着环保要求的进一步趋严。“水十条”强调,需要推进污泥处理处置:要求污水处理设施产生的污泥应进行稳定化、无害化和资源化处理处置。据统计,我国市政污泥产生量2010~2014年保持较高增幅,预计到2015年产生量达到3509万吨。而根据住建部的最新调查,目前中国各地污水处理厂产生的污泥无害化处置率约为56%。因此,有分析认为,“水十条”中我国污泥处理处置的设施建设和处置率的明确要求,对污泥处理处置行业将是“大考”。
面临大考,行业也不断探索适合污水污泥处理处置的发展之路。9月11日,2015上海水业热点论坛,以“面向未来的污水污泥极致化之道”为主题,届时将邀请行业优秀企业代表,分享经典污泥处理处置项目,从系统化、极致化、资源化角度,重点分享项目的技术经验等,探讨产业视角下的污水污泥解决方案。E20环境平台特别整理部分项目案例介绍,供读者参考。
深圳南山污水厂污泥处理系统升级改造工程:采用高干脱水技术路线,严格控制加药量

南山污水处理厂也是深圳污泥产量最大的污水处理厂。该项目以南山污水处理厂浓缩后含水率约为97.5%的污泥为主要处理对象,西丽和蛇口厂则将80%污泥在均质池中与部分南山厂污泥混合均质,然后再经过污泥处理系统进行脱水。项目总规模为含水率80%湿污泥800吨/天,分两期处理。目前的设备供货和安装服务范围为近期400吨湿污泥的处理。上海18luck新利官网登陆环保负责提供超高压弹性压榨机及配套附属设备、阀门、管道及配件、电气自控等设施并提供设备安装。

项目推荐单位:上海18luck新利官网登陆环保有限公司
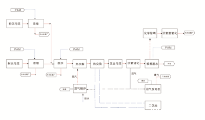
浙江省宁海县污泥处理处置工程:实现污泥等废物的综合处理并回收生物质能源

该项目是国家863课题示范工程,采用中持水务核心技术“污泥分级分相厌氧消化技术”,工艺路线为“分级分相厌氧消化+深度脱水+土地利用(园林绿化)”。项目占地1.1公顷,集中日处理宁海县城7家污水厂污泥150吨,其中一期污泥75吨。能够降解有机物、杀灭病原菌并降低含水率,污泥经处理后用于园林绿化的营养土,沼气厂内自用。该工程于2012年4月竣工并正式投入使用,项目至今已稳定运行3年,实现污泥等废物的综合处理并回收生物质能源,从而践行循环经济、低碳经济和可持续发展理念。

项目推荐单位:中持水务股份有限公司
迁安市污水厂污泥加钙稳定干化处理项目:不拆变、停运现有污泥脱水系统,实现污水与污泥处理无缝衔接

项目建设规模40 t/d,对8万m3/日迁安市污水处理厂产生的脱水污泥进行无害化、稳定化、干化处理。项目采用“快速混合”与“慢速反应”分开设置的二段式污泥碱性稳定处理工艺——SG-MixerDrum®污泥碱性稳定干化技术。系统于污水处理厂内脱水机房旁空地进行建设,总占地面积550m2;建设周期约3个月,在不拆变、停运现有污泥脱水系统的情况下实现污水与污泥处理无缝衔接。工程至今已投产运行1年半,运行效果良好,出泥符合设计要求,满足CJ/T 249《城镇污水处理厂污泥处置混合填埋泥质》标准,产品作为填埋场覆盖土使用,实现了污水厂污泥的“无害化,稳定化,资源化”。

项目推荐单位:中持水务股份有限公司
任丘市城东污水厂污泥滚筒好氧发酵处理工程:有效解决传统

该工程处理规模15t/d(含水率80%),采用SG-DACT®滚筒动态好氧高温发酵技术对脱水后污泥进行处理处置,于脱水机房旁空地建设,系统占地1030m2,实现了污水、污泥在污水厂内的一体化处理,至今以稳定运行2年。该工程有效解决传统好氧发酵技术传质效率低、发酵周期长、占地大、臭味控制较难等问题,产品含水率低于45%,粪大肠杆菌值、蠕虫卵死亡率、种子发芽率等均满足《城镇污水处理厂污泥处置园林绿化用泥质》(GB/T23486-2009)要求,可作为园林绿化营养土。

项目推荐单位:中持水务股份有限公司
上海竹园污泥处理工程:全国最大的污泥干化焚烧项目

上海市竹园污泥处理工程项目接收和处理来自上海市竹园一厂、二厂、曲阳、泗塘4座污水处理厂的脱水污泥,项目采用半干化焚烧处理工艺、焚烧灰渣进行建材综合利用的处置方式。工程项目位于浦东新区外高桥地区规划竹园污水厂用地范围内,总占地面积5.83ha。

项目推荐单位:上海市城市排水有限公司、北京京城环保股份有限公司
平顶山污泥处置项目:平顶山市节能减排重点环保项目

该项目是平顶山市节能减排重点环保项目,建设在平顶山污水处理厂西侧,主要用于日处理25万吨污水产生的脱水污泥。项目设计日处理污泥量为220吨(80%含水率),占地约20亩,项目投资7400万元,建设期一年。项目采用的“污泥高浓度厌氧消化+电热联产+智能阳光干化”工艺技术路线是目前在国际上污泥处理领域中,理念超前、技术合理可靠、系统运行最经济的技术路线。其核心工艺设备为AAe高浓度生物厌氧消化反应器、AAe智能阳光余热干化棚。

项目推荐单位:安阳艾尔旺新能源环境有限公司
天山污水厂污泥深度脱水工程:小区污水厂极致化典范

上海天山污水处理厂污泥深度脱水工程设计规模为干污泥量13tDS/d,总投资约为2600万元。主要流程为离心浓缩+药剂调理+隔膜压滤机脱水,它将污 泥含水率降至60%以下,满足运送至填埋场处置的要求。该工程的建设是为了保障近期上海市中心城区污水处理厂污泥的出路,并通过建设高标准除臭工程改善周边大气环境质量。

项目推荐单位:上海市政工程设计研究总院、上海城投污水处理有限公司
白龙港污水处理厂污泥处理工程:国内领先的大型污泥厌氧消化处理系统

上海白龙港污水处理厂污泥处理工程是世界银行贷款项目上海城市环境项目APL二期城市污水管理子项目上海白龙港污泥处理工程BST2.3标的一部分。建设完成后由上海城投污水处理有限公司白龙港污水处理厂负责生产运营。工程采用污泥厌氧消化+沼气净化+污泥干化工艺,设备设施运行稳定,污泥降解率达40%以上,产生的沼气作为干化系统能源使用。工艺对浓缩后的污泥进行一级中温厌氧消化,降解污泥中的VSS,产生沼气进行资源再利用,供消化、干化加热系统利用(消化热水锅炉、干化导热油锅炉),干化系统为流化床干化工艺,采 用沼气锅炉导热油干化污泥。

项目推荐单位:上海市政工程设计研究总院、上海城投污水处理有限公司
廊坊超临界水氧化污泥处理示范项目:采用国内自主设计建造的首套工业化超临界水氧化装置

项目由新奥环保技术有限公司投资兴建,是国内自主设计建造的首套工业化超临界水氧化装置,处理能力达到240吨/天。项目位于廊坊龙河工业园区的中心地带,占地1.45公顷。项目采用新奥集团自主研发的超临界水氧化处理技术,可彻底分解污泥中的有机质,杀灭有害病菌,稳定重金属成分,实现污泥的减量化、无害化处理和资源化利用。
项目推荐单位:新奥环保技术有限公司
北京高碑店污水厂污泥高级消化项目:北排、普拉克、康碧三方合作项目

2014年8月26日,北京排水集团北排建设有限公司与普拉克环保系统(北京)有限公司签约北京高碑店污水处理厂污泥高级消化工程设计及咨询服务合同,项目设计日处理能力为1358吨(按含固率20%)的混合污泥,是目前国内最大的污泥热水解+高级厌氧消化+深度脱水的项目。项目的建设地点在高碑店污水处理厂的厂内,高碑店污水处理厂的规模为100万吨/日,是北京市最大的污水处理厂。该项目还引进了污泥热水解技术专业公司康碧(CAMBI)公司的成套系统。项目预计到2015年底建成,使污泥处置实现了能源化,减量化,无害化,稳定化,资源化和可持续发展,充分体现了企业的社会责任感,把节能减排落实到行动中,对全国的污泥处置路线有很好的示范作用。

项目推荐单位:普拉克
天津滨海污泥处理处置中心:工艺独创,全球唯一污泥处理及蛋白提取利用技术
裕川污泥处理处置项目接收处理来自天津十几家污水处理厂的污泥,处理后的干化污泥含水率40%以下,有机物消减40%以上,病原菌全部灭活,可用于生产绿色建材、土壤改良剂等;蛋白滤液可用于生产泡沫混凝土用发泡剂、泡沫灭火剂用发泡剂等高附加值资源化产品。脱水污泥经裕川技术处理后实现“三化”同时产生可资源化利用的蛋白滤液和干化污泥。裕川一期150吨/日污泥处理处置项目已连续、稳定运行近3年;二期150吨/日项目于2015年8月底投入运行;三期800吨/日项目于2015年9月开工建设。

项目推荐单位:天津市裕川环境科技有限公司
河南安阳中丹大型车用生物燃气工程:亚洲首座以城市有机固体废弃物为原料的大型商业化运营车用沼气工程

该项目由青岛天人环境股份有限公司设计建设,安阳市贞元(集团)有限责任公司投资运营,采用的工艺是高温CSTR和二次发酵技术,醇胺法沼气净化提纯工艺。日产CNG10000m3/d,原料消耗量500吨/天。利用的主要原料是市政污泥(200t/d)、城市粪污(255t/d)、牛粪猪粪(30t/d)、屠宰垃圾(5t/d)、厨余垃圾(10t/d)。该项目是亚洲首座以城市有机固体废弃物为原料的大型商业化运营车用沼气工程,是国内首套大型高温CSTR反应装置,一次性调试投产成功,甲烷回收率达到国内领先水平;采用SCADA自控系统实现远程监控管理和专家服务,项目总投资为5500万元。
项目推荐单位:青岛天人环境股份有限公司
湖北咸宁电渗透污泥高干脱水项目:不加化学药剂,为后续资源化利用提供便利

该项目建设在咸宁经济开发区温泉工业园,主要用于日处理4万吨市政污水产生脱水污泥。项目设计日处理污泥量为20吨(80%含水率),污泥脱水后含水率从80%降至40%。项目投资580万元,占地约500㎡,其中建设投资530 万元;本工程于2014年09月份建成投产。该项目采用“机械压榨”与“电渗透”耦合原理,在常温工况下,实现固液分离,避开固汽分离相变汽化潜热阶段。减容60%~70%;电耗80~90kWh/t;热值1000~1300kCal/kg;杀灭病原微生物去除部分重金属;所产泥饼异味小;浸泡2月后,返溶率<5%。

项目推荐单位:桑德环境资源股份环境有限公司